ЧЕРТЕЖИ В "КОМПАСЕ" АВТОТОРМОЗНЫХ ПРИБОРОВ И УСТРОЙСТВ

Компрессор КТ-6
Чертеж в КОМПАСЕ Компрессор КТ-6
Плакат Компрессор КТ-6
Увеличить картинку
101. Чертеж в КОМПАСЕ Компрессор КТ-6
Клапанная коробка КТ6 Клапанная коробка КТ-6 Чертеж в компасе
Клапанная коробка компрессора КТ-6
Увеличить картинку
101а Клапанная коробка компрессора КТ-6
Компрессор ПК-35М Компрессор ПК-35М Чертеж в компасе
Компрессор ПК-35М
Увеличить картинку
101б Компрессор ПК-35М
Воздухораспределитель 483 Чертеж в КОМПАСЕ воздухораспределитель 483
Плакат Воздухораспределитель № 483
Увеличить картинку
102. Чертеж в КОМПАСЕ Воздухораспределитель № 483
Работа воздухораспределителя 483 Чертеж в КОМПАСЕ главная част воздухораспределителя 483
Плакат Работа воздухораспределителя № 483 при зарядке, отпуске и в поездном положении
Увеличить картинку
103. Чертеж в КОМПАСЕ Главная часть воздухораспределителя № 483
Работа ВР 483 при торможении Чертеж в КОМПАСЕ магистральная часть воздухораспределителя 483
Плакат Работа воздухораспределителя № 483 при торможении и перекрыше
Увеличить картинку
104. Чертеж в КОМПАСЕ Магистральная часть воздухораспределителя № 483
Воздухораспределитель 483 Воздухораспределитель 483 Чертеж в КОМПАСЕ
Плакат Воздухораспределитель № 483
Увеличить картинку
102а. Чертеж в КОМПАСЕ Воздухораспределитель 483 в сборе
Кран машиниста № 395 Чертеж в КОМПАСЕ кран машиниста 394
Плакат Кран машинста № 394 (395)
Увеличить картинку
105. Чертеж в КОМПАСЕ Кран машиниста № 394
Кран машиниста № 394 Плакат Чертеж в КОМПАСе Кран машиниста № 394
Плакат Кран машиниста № 394
Увеличить картинку
105а. Чертеж в КОМПАСЕ Кран машиниста № 394 (три вида)
Кран машиниста № 395 Чертеж в КОМПАСе Кран машиниста № 395
Плакат Кран машинста № 394 (395)
Увеличить картинку
105б Кран машиниста № 305 (для электропневматического тормоза)
Контроллер крана машиниста 130
Контроллер крана машиниста 130 Чертеж в Компасе
Контроллер крана машиниста № 130
Увеличить картинку
105в Контроллер крана машиниста № 130
Тормозные цилиндры Чертеж в КОМПАСЕ тормозной цилиндр № 188Б
Плакат Тормозные цилиндры
Увеличить картинку
106 Чертеж в КОМПАСЕ Тормозной цилиндр № 188Б
Тормозной рукав Чертеж в КОМПАСЕ тормозной рукав

Плакат Тормозные рукава
Увеличить картинку

107 Чертеж в КОМПАСЕ Тормозной рукав
Кран вспомогательного тормоза 254 Чертеж в КОМПАСЕ кран вспомогательного тормоза 254
Плакат Кран вспомогательного тормоза № 254
Увеличить картинку
108. Чертеж в КОМПАСЕ Кран вспомогательного тормоза № 254
Электропневматический клапан ЭПК-150 Чертеж в КОМПАСЕ Электропневматический клапан ЭПК-150
Плакат Электропневматический клапан ЭПК-150И
Увеличить картинку
109. Чертеж в КОМПАСЕ Электропневматический клапан ЭПК-150И
Воздухораспределитель 292 Чертеж воздухораспределителя 292
Плакат Воздухораспределитель 292
Увеличить картинку
110. Чертеж в КОМПАСЕ Воздухораспределитель № 292
Авторежим 265 Чертеж Авторежима 265 а
Плакат Авторежим 265А
Увеличить картинку
111. Чертеж в КОМПАСЕ Авторежим 265А
Плакат Электровоздухораспределитель № 305 Чертеж в КОМПАСЕ ЭВР № 305
Плакат Электровоздухлораспределитель № 305
Увеличить картинку
112. Чертеж в КОМПАСЕ Электровоздухораспределитель № 305
ВР292+ЭВР305 фото Два воздухораспределителя 292 и 305 в сборе
Фото: блок из двух пассажирских воздухораспределителей авторматического 292 и электропневматического 305
Увеличить картинку
112а Два воздухораспределителя № 292 и № 305 в сборе
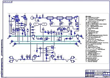
Тормозное оборудование грузового вагона Схема тормозного оборудования грузового вагона Чертеж в КОМПАСе
Тормозное оборудование грузового вагона. Схема
Увеличить картинку
113 Схема тормозного оборудования грузового вагона
Запасный резервуар Фото Запасный резервуар Р7 Чертеж в КОМПАСе
Фото Запасный резервуар (и другое тормозное оборудование) грузового вагона
Увеличить картинку
114 Запасный резервуар Р7
Регулятор давления АК-11Б Регулятор давления АК-11Б Чертеж в КОМПАСе
Регулятор давления АК-11Б
Увеличить картинку
115 Регулятор давления АК-11Б
Блокировочное устройство 367 Блокировочное устройство 367 Чертеж в КОМПАСе
Блокировочное устройство 367
Увеличить картинку
116 Блокировочное устройство № 367
Пневматическая схема тепловоза 2ТЭ116 Пневматическая схема электровозов ВЛ10 ВЛ80 чертеж в компасе
117 Пневматическая схема тепловоза 2ТЭ116 118 Пневматическая схема электровозов ВЛ10 и ВЛ80
Пневматическая схема головного вагона электропозда Чертеж в КОМПАСе ТРП электровозов ВЛ10 ВЛ80 Чертеж в КОМПАСе
119 Пневматическая схема головного вагона электропоезда 120 Тормозная рычажная передача (схема) электровозов ВЛ10 и ВЛ80
Схема ТРП тепловоза 2ТЭ116 Чертеж в КОМПАСе Схема ТРП тепловоза ЧМЭ3 Чертеж в КОМПАСе
121 Схема тормозной рычажной передачи тепловоза 2ТЭ116 122 Схема тормозной рычажной передачи тепловоза ЧМЭ3
Схема тормозной рычажной передачи тепловоза ТГМ4 Блокировочное устройство № 367 (разрез и схема)
123 Схема тормозной рычажной передачи тепловоза ТГМ4 124 Блокировочное устройство № 367 (разрез и схема)
Пневматическая схема электровоза 2ЭС4К Кран вспомогательного тормоза № 215
125 Пневматическая схема электровоза 2ЭС4К 126 Кран вспомогательного тормоза № 215
Схема работы крана машиниста 384 во втором положении Структурная схема двухпроводного ЭПТ
127 Схема работы крана машиниста 394 при втором положении ручки крана 128 Структурная схема двухпровоного ЭПТ

 

 

ВНИМАНИЕ!
ВСЕ ЧЕРТЕЖИ,
ВЫЛОЖЕННЫЕ
НА НАШЕМ САЙТЕ, ОТКРЫВАЮТСЯ
И МОГУТ БЫТЬ
ОТРЕДАКТИРОВАНЫ
В ПРОГРАММЕ
"КОМПАС 3D V15"

Ссылки для
скачивания:

64-битная версия

32-битная версия

ЭТО ПОРТАТИВНЫЙ ВАРИАНТ;
ОН НЕ ТРЕБУЕТ
УСТАНОВКИ,
ОТКРЫВАЕТСЯ СРАЗУ
ИЗ ПАПКИ Bin
ФАЙЛ KOMPAS.exe

МОЖНО СКАЧАТЬ БЕСПЛАТНУЮ ЛИЦЕНЗИОННУЮ
ВЕРСИЮ С САЙТА АСКОН; НАШИ ЧЕРТЕЖИ С ЕЁ ПОМОЩЬЮ ТОЖЕ МОГУТ БЫТЬ ОТКРЫТЫ, ОТРЕДАКТИРОВАНЫ, ВЫВЕДЕНЫ НА ПЕЧАТЬ

Большаков Компас

Ганин КОМПАС

Герасимов КОМПАС

Самсонов КОМПАС