ЦЕПИ ВОЗБУЖДЕНИЯ ВОЗБУДИТЕЛЯ В СИСТЕМАХ МАШИННОГО РЕГУЛИРОВАНИЯ МОЩНОСТИ ГЕНЕРАТОРА
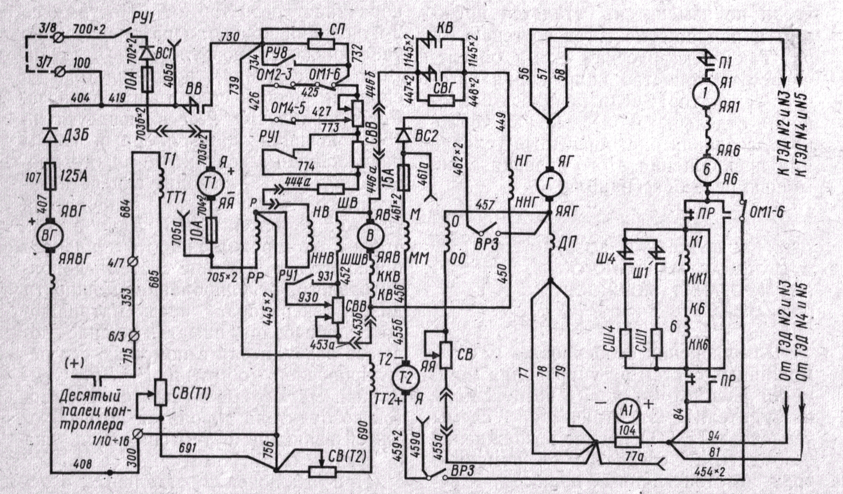
Для уяснения особенностей работы машинных систем регулирования мощности рассмотрим цепи возбуждения возбудителя электрической схемы тепловоза ТЭЗ. Основное возбуждение возбудителя создается с помощью трех обмоток главных полюсов —независимой, параллельной и последовательной (рис. 245).

Рис. 245. Схема цепей возбуждения возбудителя тепловоза ТЭ3
Увеличить схему
Обмотка НВ— ННВ независимого возбуждения возбудителя В получает питание от вспомогательного генератора ВГ при включенном контакторе ВВ возбуждения возбудителя:
провод 407, предохранитель 107, диод ДЗБ заряда батареи, провода 404, 419, замкнутые контакты контактора ВВ, провод 780, резисторы СП, СВВ, обмотка НВ— ННВ, провода 445 х 2, 300, 408.
С помощью резисторов СП и СВВ устанавливаются необходимый ток независимого возбуждения возбудителя и заданная мощность тягового генератора. При переводе главной рукоятки контроллера на 2-ю позицию срабатывает реле РУ8, его замыкающий контакт между проводами 734 и 732 закорачивает резистор СП. Поэтому со 2-й позиции контроллера значительно увеличиваются возбуждение возбудителя и генератора, величина тока в силовой цепи и сила тяги тепловоза. Реле управления РУ1 включается на 36-й позиции контроллера и своим размыкающим контактом между проводами 773 и 774 вводит в цепь независимого возбуждения возбудителя участок резистора СВВ. Дело в том, что на этом режиме работы тепловоза приводится в действие система дополнительного регулирования мощности дизель-генератора, предусматривающая добавочное намагничивание полюсов возбудителя с помощью его регулировочной обмотки Р— PP. Суммарная магнитодвижущая сила обмоток возбудителя доводится до необходимой величины путем снижения тока в независимой обмотке.
При отключении отдельных неисправных тяговых двигателей выключение одного из рубильников ОМ1—6, ОМ2—3 или ОМ4—5 позволяет ввести в цепь независимой обмотки участок резистора СВВ, обеспечивая снижение возбуждения и мощности генератора для предупреждения перегрузки работающих тяговых электродвигателей.
Параллельная обмотка ШВ— ШШВ возбудителя включена на зажимы возбудителя и питается током, вырабатываемым возбудителем, через регулировочный резистор СВВ. Замыкающий контакт между проводами 931 и 930 реле управления РУ1 шунтирует участок резистора СВВ для корректировки мощности генератора при 16-м положении контроллера.
Последовательная обмотка KB—-ККВ возбудителя соединена последовательно с обмоткой ЯВ—ЯЯВ его якоря. Через последовательную обмотку проходит весь ток возбудителя. Дифференциальная обмотка О—ОО возбудителя включена параллельно участку силовой цепи, состоящему из кабелей и обмотки добавочных полюсов ДП тягового генератора. Поэтому по дифференциальной обмотке возбуждения возбудителя проходит часть тока тягового генератора. При увеличении тока в силовой цепи прямо пропорционально ему увеличивается ток в дифференциальной обмотке, размагничивающей возбудитель. Следовательно, с увеличением тока
генератора будет усиливаться размагничивание возбудителя, понижаться его напряжение и напряжение генератора. Благодаря этому мощность тягового генератора, равная произведению его тока на напряжение, поддерживается близкой к постоянной.
Регулировочная обмотка возбудителя Р—РР и тахогенератор Т1 позволяют более полно использовать мощность дизеля тепловоза независимо от изменения температуры обмоток электрических машин и от величины мощности, потребляемой вспомогательными механизмами. Регулировочная обмотка включена в цепь тахогенератора Т1 и вспомогательного генератора ВГ. Ток в ней зависит от разности напряжений этих генераторов. При максимальной частоте вращения вала дизеля напряжение тахогенератора больше напряжения вспомогательного генератора и ток тахогенератора проходит по регулировочной обмотке. В этом случае возбуждение возбудителя и тягового генератора достигает номинальной величины, реализуется наибольшая мощность дизеля. В случае уменьшения частоты вращения коленчатого вала и якоря тахогенератора вследствие включения дополнительных нагрузок или других причин снизится напряжение тахогенератора, уменьшится ток в регулировочной обмотке. Это приведет к некоторому размагничиванию возбудителя и уменьшению возбуждения и мощности тягового генератора. Существенное снижение частоты вращения коленчатого вала будет предотвращено.
Тахогенератор имеет независимое возбуждение. Его обмотка возбуждения Т1—ТТ1 питается током от вспомогательного генератора. Тахогенератор Т1 настроен для работы только при номинальной частоте вращения вала дизеля, а на всех других положениях контроллера машиниста он не участвует в процессе регулирования мощности генератора.
Обмотка М—ММ ограничения тока, расположенная на полюсах возбудителя, и тахогенератор Т2 поддерживают в период трогания и разгона тепловоза максимально допустимый ток тягового генератора, тем самым они обеспечивают быстрый разгон поезда, предотвращают боксование колес и предупреждают перегрузку генератора и тяговых электродвигателей чрезмерным током.
Обмотки ограничения тока и якоря тахогенератора Т2 включены параллельно следующему участку силовой цепи: барабан и пальцы реверсора ПР, обмотки возбуждения 1-го и 6-го тяговых электродвигателей 1 и 6, шунт амперметра 104 и обмотка добавочных полюсов ДП тягового генератора. Электродвижущая сила тахогенератора Т2 направлена навстречу падению напряжения на указанном участке силовой цепи. При достижении предельного тока в силовой цепи падение напряжения на этом ее участке становится больше э. д. с. тахогенератора, и по обмотке пойдет ток. Создаваемый ограничительной обмоткой магнитный поток будет размагничивать возбудитель. Благодаря этому уменьшается возбуждение генератора и практически предотвращается дальнейшее увеличение тока в силовой цепи. При таком токе будет происходить разгон тепловоза.
Прохождение тока по ограничительной обмотке возбудителя в обратном направлении предотвращается выпрямителем ВС2. Обмотка независимого возбуждения Т2—ТТ2 тахогенератора Т2 питается током вспомогательного генератора.
В начало статьи
<< Назад --------------------------------- Дальше >>
|
|